-
YVFE2-200L2-6八极十极电机参数表
-
YVFE2-200L2-6四六极电机参数表
-
YVFE2-200L2-6防爆电机45°角实拍
-
YVFE2-200L2-6电机法兰盘-立式电机前端盖-驱动端
-
YVFE2-200L2-6Y2电机接线盒-塑料
-
YVFE2-200L2-6-煤矿井下防爆电机实拍
-
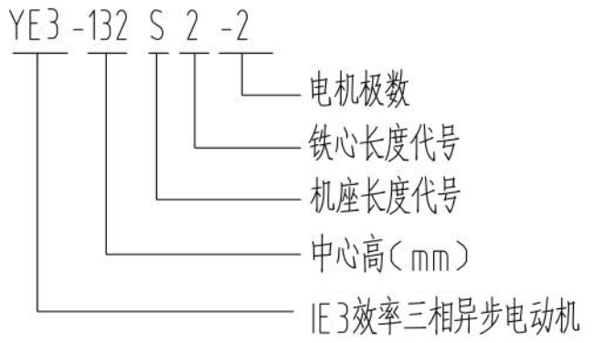
YVFE2-200L2-6电机型号说明详解
-
YVFE2-200L2-6电机轴伸两端打孔、特殊法兰
-
YVFE2-200L2-6电机接线板
-
YVFE2-200L2-6变频电机用G系列变频风机
-
YVFE2-200L2-6六八极电机参数表
-
YVFE2-200L2-6电机端盖-铸铁-卧式平式-前后端盖-驱动端盖